js333金沙线路检测

搜索

产品中心/ PRODUCTS

船载航行数据记录仪

海德威船载航行数据记录仪(HMT-100A)经过国际海事组织执行标准 MSC 333(90)要求核准,符合IEC61161-1-2013,IEC 60945 规范。

船载航行数据记录仪

海德威船载航行数据记录仪(HMT-100A)经过国际海事组织执行标准 MSC 333(90)要求核准,符合IEC61161-1-2013,IEC 60945 规范。

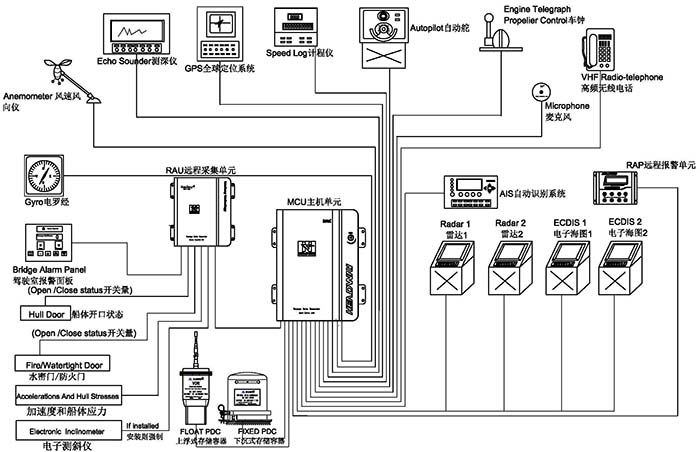
船载航行数据记录仪又叫黑匣子,用来记录所有航海信息,记录的数据用来分析大小事故的原因。

 

 

  •  主机箱

      嵌入式 linux 操作系统,可靠性更高,设备轻便、体积小,适合各种类型的船舶安装。功率低至 20W,无须风扇冷却,机箱为全封闭设计,最大限度避免灰尘进入。

      记录 720 小时(30 天)数据,包扩 4 路 VGA 图像(雷达及电子海图),24 路 61162 信号,6路驾驶室语音,2 路 VHF 音频。 (此句可否进行提炼?)

      系统的备件均自行研发生产,备件供应充足。超低的价格,高品质的产品,全球服务网络,性价比极高

      主机箱内置电源模组,适用船电 220V/110V 50Hz/60Hz 及船用紧急电源直接接入,无须人工调节,主电源失电时自动切换到船用 24V 备用电源继续工作。当船用紧急电源失电后自动切换到内置电池供电。并继续记录 2 小时语音数据,免维护电池可用三年。

    ■ 远程采集单元

      对于没有标准数据接口设备,可以将模块安装在现场,方便简洁地获取需要的开关量或模拟量数据。

      支持 64 路有源或者无源开关量信号,8 路模拟量(0~±10V)信号接入

     

     

    ■ 远程报警单元

      全程监控 VDR 的运行状况,带有光报警指示,实时显示 VDR 供电状态,大屏幕液晶显示可以同时显示更多的报警信息,更容易让您排除故障。

     

     

     

    麦克风单元

      嵌入式设计,外观简洁,自检系统能够避免麦克风损坏导致音频采集失败,易于安装,内置放大功能可以使高保真音频信号保持长距离的传输。

     

    ■ 回放软件

      该软件设计直观且易于应用,可以安装在常规电脑中使用。

      在线回放功能可以实时监控驾驶室内相关设备的运行状况,更方便船长了解驾驶室内的操作人员的指令,也可以传回总部进行数据分析。回放功能也是船员培训的有效工具,该软件确保记录数据完整的恢复和显示。

    ■ 下载软件

      通过下载软件可以从 VDR、下沉 PDC、上浮 PDC 任意一个存储介质中下载指定时间段的历史数据以供调查。下载数据过程快速、简洁,更方便事故调查研究。

    ■ 下沉式数据保护容器

    可记录 48 小时船舶航行数据
    自主研发的数据保护容器成本更低,备件的价格更具有竞争力。
    数据保护容器是一种特殊的容器,技术含量高。
    国际电工委员会 IEC61996 文件明确指出:
    VDR 的最终记录介质应安装在符合以下标准要求的保护容器中:
    ■穿刺:带有直径 100 毫米锥头的重 250 千克的物体从 3 米高处落下
    ■冲击:50g 的半正弦脉冲,持续 11ms
    ■耐火:260 度的低温 10 小时,1100 度的高温 1 小时
    ■深海压力:在海水中经受 6000 米的水深压力和 30 天的海水浸泡

    ■ 上浮式保护容器

    可记录 48 小时船舶航行数据
    上浮式数据保护容器包括 VDR 的储存介质和一个惯用的 GMDSS 卫星示位标,又叫 EPIRB。
    保护容器落入水中后,该保护单元保留 VDR 的有效信息自动上浮到水表面,没必要耗费时间和精力在水下
    寻找,通过卫星定位来寻找,打捞方便。
    ■以太网信号传输
    ■32GB 的固态存储介质
    ■2 根 24 伏电源输入线和 4 根信号线传输更容易漂浮和脱离
    ■完整的 406 兆赫和 121.5MHz 的 GPS 卫星位标
    ■ 7 天以上的电池使用寿命
    ■完整的自动压力释放装置
    ■打捞挂钩设计更方便打捞


 


 

如果您有任何问题,反馈或意见,请填写下面的表格,我们会尽快回复您。

XML 地图